超聲波流量計在線校準方法
現場校準無法達到實驗室的檢定條件和環(huán)境,因此存在著諸多影響現場校準的不利因素,如何安裝標準表,使得測量在符合各方面要求的條件下正常進行,在有限的環(huán)境中避開不利因素,提高測量的準確性,得到真實有效的測量數據,是超聲波流量計在線校準的關鍵。這里依據一些在線校準的經驗,主要歸納總結為以下幾個點:
(1) *先要選擇內部流體為滿管的管段,管段材質均勻質密、易于超聲波傳輸,如水平管段,垂直管段需要水流方向向上。
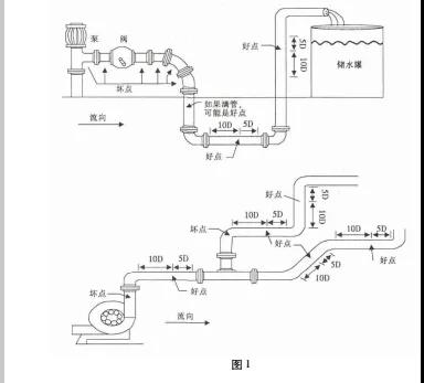
(2) 選點很重要,不滿足直管段要求會存在氣泡和擾動流。安裝距離應選擇上游大于 10 倍直管徑、下游大于 5 倍直管徑以內無任何閥門、彎頭、變徑等均勻的直管段,安裝點應充分遠離閥門、泵、高壓電和變頻器等干擾源。直管段盡量越長越好,以盡可能的消除各種干擾。
(3) 避免安裝在管道系統(tǒng)的*高點或帶有自由出口的豎直管道上并且流體方向向下。
(4) 對于開口或半滿管的管道,超聲波流量計應安裝在 U 型管段處。
(5) 充分考慮管內壁結垢狀況; 盡量選擇無結垢的管道進行安裝,如不能滿足時,可把結垢考慮為襯里以求較好的測量精度。經打磨后用測厚儀測量壁厚,如果數據混亂,則應該另換打磨點。
(6) 兩個傳感器必須安裝在管道軸面的水平方向上,并且在軸線水平位置 ± 45°范圍內安裝,盡量避免安裝在管段的正上方和正下方,以防止上部有不滿管、氣泡或下部有沉淀等現象影響傳感器正常測量。如果受安裝地點空間的限制而不能水平對稱安裝時,可在保證管內上部分無氣泡的條件下,垂直或有傾角地安裝傳感器。探頭的安裝位置好壞點如圖 1 所示。

(7) 對于大口徑的管道如果管道條件好,可用 V法,雖然有信號衰減,但是好把握,Z 法安裝不好把握。
(8) 標準表在拿到現場進行校準工作之前應在實驗室相應的管徑上進行標定,如果現場口徑超出標定口徑的二倍或者二分之一,則校準數據不可信。
(9) 如果超聲波沒有信號或者信號時有時無,不穩(wěn)定,很可能是管道上方有氣體,不滿管。
上一篇:超聲波流量計出現負值的原因與處理
下一篇:質量流量計使用方法和注意事項


